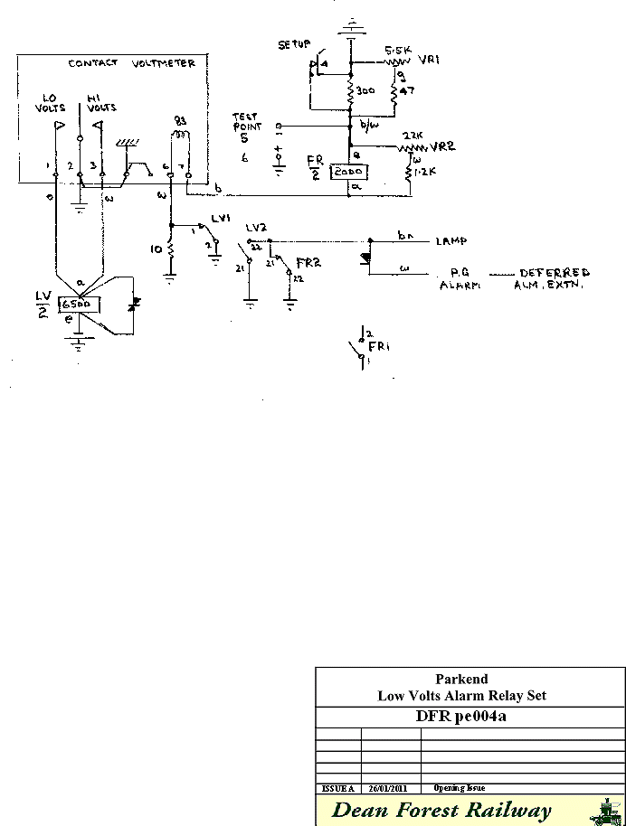
Parkend Exchange Low Voltage Alarm

Procedure for setting up the alarm
Set both VR1 and VR2 to minimum (fully anti-clockwise)
Connect power
Put set up switch in forward position
Connect digital voltmeter to test points 5 and 6
Adjust VR1 to 50 volts
Adjust VR2 to centre the voltmeter. (It may be necessary to check that the VR1 50 volt reading has not altered.)
Adjust VR1 to 48 volts
Adjust the voltmeter low contact to just touch
Put set up switch in backwards position, digital and contact voltmeters should read battery voltage
If battery voltage is at high end, adjust voltmeter high contacts to just not making.
After the circuit has been powered up for a week, work through the setting up procedure again as resistance values will have changed over this period.
It may be necessary to switch charger off and on to get the voltage readings necessary.
The low voltage alarm will bring up a deferred (white) alarm at Norchard.
Show Low Volts Alarm Arrangements as a PDF (55Kb 1 Page)
 |
Page provided by John Bathgate
This page was last updated on
2nd July 2012 |
|